1 引言
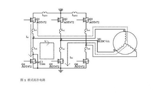
MOSFET憑開關速度快、導通電阻低等優點在開關電源及電機驅動等應用中得到了廣泛應用。要想使MOSFET在應用中充分發揮其性能,就必須設計一個適合應用的最優驅動電路和參數。在應用中MOSFET一般工作在橋式拓撲結構模式下,如圖1所示。由于下橋MOSFET驅動電壓的參考點為地,較容易設計驅動電路,而上橋的驅動電壓是跟隨相線電壓浮動的,因此如何很好地驅動上橋MOSFET成了設計能否成功的關鍵。半橋驅動芯片由于其易于設計驅動電路、外圍元器件少、驅動能力強、可靠性高等優點在MOSFET驅動電路中得到廣泛應用。
2 橋式結構拓撲分析
圖1所示為驅動三相直流無刷電機的橋式電路,其中LPCB、 LS、LD為直流母線和相線的引線電感,電機為三相Y型直流無刷電機,其工作原理如下。


直流無刷電機通過橋式電路實現電子換相,電機工作模式為三相六狀態,MOSFET導通順序為Q1Q5→Q1Q6→Q2Q6→Q2Q4→Q3Q4→Q3Q5。
系統通過調節上橋MOSFET的PWM占空比來實現速度調節。Q1、Q5導通時,電流(Ion)由VDD經Q1、電機線圈、Q5流至地線,電機AB相通電。Q1關閉、Q5導通時,電流經過Q5,Q4續流(IF),電機線圈中的電流基本維持不變。Q1再次開通時,由于Q3體二極管的電荷恢復過程,體二極管不能很快關斷,因此體二極管中會有反向恢復電流(Irr)流過。由于Irr的變化很快,因此在Irr回路中產生很高的di/dt。
3 半橋驅動電路工作原理
圖2所示為典型的半橋驅動電路。


半橋驅動電路的關鍵是如何實現上橋的驅動。圖2中C1為自舉電容,D1為快恢復二極管。PWM在上橋調制。當Q1關斷時,A點電位由于Q2的續流而回零,此時C1通過VCC及D1進行充電。當輸入信號Hin開通時,上橋的驅動由C1供電。由于C1的電壓不變,VB隨VS的升高而浮動,所以C1稱為自舉電容。每個PWM周期,電路都給C1充電,維持其電壓基本保持不變。D1的作用是當Q1關斷時為C1充電提供正向電流通道,當Q1開通時,阻止電流反向流入控制電壓VCC。D2的作用是為使上橋能夠快速關斷,減少開關損耗,縮短MOSFET關斷時的不穩定過程。D3的作用是避免上橋快速開通時下橋的柵極電壓耦合上升(Cdv/dt)而導致上下橋穿通的現象。
4. 自舉電容的計算及注意事項
影響自舉電容取值的因素
影響自舉電容取值的因素包括:上橋MOSFET的柵極電荷QG、上橋驅動電路的靜態電流IQBS、驅動IC中電平轉換電路的電荷要求QLS、自舉電容的漏電流ICBS(leak)。
計算自舉電容值
自舉電容必須在每個開關周期內能夠提供以上這些電荷,才能保持其電壓基本不變,否則VBS將會有很大的電壓紋波,并且可能會低于欠壓值VBSUV,使上橋無輸出并停止工作。
電容的最小容量可根據以下公式算出:


其中,VF為自舉二極管正向壓降,VLS為下橋器件壓降或上橋負載壓降,f為工作頻率。
5 應用實例
圖3所示為直流無刷電機驅動器半橋驅動芯片上橋的自舉電壓(CH1: VBS)和驅動電壓(CH2: VGS)波形,使用的MOSFET為AOT472。




驅動器采用調節PWM占空比的方式實現電機無級調速。
通過公式1算出電容值應為1μF左右,但在實際應用中存在這樣的問題,即當占空比接近100%(見圖3a)時,由于占空比很大,在每次上橋關斷后Vs電壓不能完全回零,導致自舉電容在每個PWM周期中不能完全被充電。但此時用于每個PWM周期開關MOSFET的電荷并未減少,所以自舉電壓會出現明顯的下降(圖3a中左側圈內部分),這將會導致驅動IC進入欠壓保護狀態或MOSFET提前失效。而當占空比為100%時,由于沒有開關電荷損耗,每個換相周期內自舉電容的電壓并未下降很多(圖3a中右側圈內部分)。如果選用4.7μF的電容,則測得波形如圖3(b)所示,電壓無明顯下降,因此在驅動電路設計中應根據實際需求來選取自舉電容的容量。
6. 相線振鈴的產生及抑制
在圖1中,線路的引線電感(LPCB+LS+LD)及引線電阻RPCB與MOSFET的輸出電容COSS形成了RLC串聯回路,如圖4(a)所示,對此回路進行分析如下:








4. 選擇具有較小Qrr和具有較軟恢復特性的MOSFET作為續流管;
5. 由于增加串聯回路的電阻會耗散很大的功率,所以增加串聯電阻的方法在大部分應用中不可行。
振鈴的危害


圖5 振鈴干擾半橋芯片正常工作的波形
圖5所示為一半橋驅動MOSFET工作時的波形,當上橋邏輯輸入為高時,上橋MOSFET開通,此時可以看到相線(CH2)上產生了振鈴,這樣的振鈴通過線路的雜散電容耦合到上橋自舉電壓,造成上橋的VBS電壓(CH4)過低而使驅動芯片進入欠壓保護(圖5中VBS的電壓已跌至5V)。由圖5可以看出,當Hin(CH1)有脈沖輸入時,由于振鈴的影響, MOSFET有些時候不能正常打開,原因是驅動IC進入了欠壓保護。欠壓保護并不是每個周期都會出現,因此在測試時應設置適當的觸發方式來捕獲這樣的不正常工作狀態。當然如果振鈴振幅很大,則驅動器將不能正常工作,導致電機不能啟動。因此自舉電容最好為能濾除高頻的陶瓷電容,即使是使用電解電容也要并聯陶瓷電容來去耦。
7. 最小化相線負壓
在設計MOSFET半橋驅動電路時還應該注意相線上的負壓對驅動芯片的危害。當上橋關斷后,線圈電流會經過相應的下橋續流,一般認為下橋體二極管會將相線電壓鉗位于-0.7V左右,但事實并非完全如此。上橋關斷前,下橋的體二極管處于反向偏置狀態,當上橋突然關斷,下橋進入續流狀態時,由于下橋體二極管由反向偏置過渡到正向偏置需要電荷漂移的過程,因此體二極管并不能立即將電壓鉗位在-0.7V,而是有幾百納秒的時間電壓遠超過0.7V,因此會出現如圖6所示的相線負壓。線路主回路中的寄生電感及快速變化的電流(Ldi/dt)也會使相線負壓增加。


要使相線負壓變小,可通過減緩上橋關斷的速度從而減小回路中的di/dt或減小主回路寄生電感的方式來實現。
8. 小結
在設計半橋驅動電路時,應注意以下方面:
1. 選取適當的自舉電容,確保在應用中有足夠的自舉電壓;
2. 選擇合適的驅動電阻,電阻過大會增加MOSFET的開關損耗,電阻過小會引起相線振鈴和相線負壓,對系統和驅動IC造成不良影響;
3. 在芯片電源處使用去耦電容;
4. 注意線路的布線,盡量減小驅動回路和主回路中的寄生電感,使di/dt對系統的影響降到最小;
5. 選擇適合應用的驅動IC,不同IC的耐壓及驅動電流等諸多參數都不一樣,所以應根據實際應用選擇合適的驅動IC。
烜芯微專業制造二極管,三極管,MOS管,橋堆等20年,工廠直銷省20%,4000家電路電器生產企業選用,專業的工程師幫您穩定好每一批產品,如果您有遇到什么需要幫助解決的,可以點擊右邊的工程師,或者點擊銷售經理給您精準的報價以及產品介紹
烜芯微專業制造二極管,三極管,MOS管,橋堆等20年,工廠直銷省20%,4000家電路電器生產企業選用,專業的工程師幫您穩定好每一批產品,如果您有遇到什么需要幫助解決的,可以點擊右邊的工程師,或者點擊銷售經理給您精準的報價以及產品介紹

